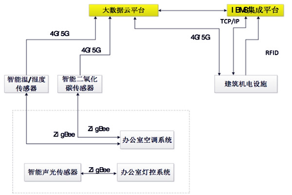
樓宇自控BAS系統采用RFID技術,各機電設備設置二維碼標簽,IBMS綜合管理各類機電設備,通過移動互聯網與建筑自動化集成云平臺共享數據。

建筑內使用基于4G芯片的網絡型傳感器,利用移動互聯網將探測信號傳送至大數據平臺,經過數據平臺智能分析,綜合實時管理建筑內公共區域照明系統,空氣環境、濕度和溫度以及各類機電設備等。樓宇自控BAS系統架構如圖所示。
樓宇自控BAS系統充分顯示了智能傳感技術、4G/5G通訊技術的優點,打破BA系統各廠商設備的通訊壁壘,大大降低了樓宇自控系統的集成難度,減少項目成本。